
水泥胶砂流动度测定仪附录:
●胶砂的制备按GB/T17671-1999有关规定(水泥:标准砂:水=1:3:0.5)进行。
●将拌好的水泥胶砂分两层迅速装入模内,首层装至截锥圆模高约三分之二处,用小刀在相互垂直两个方向划5次,再用捣棒自边缘至中心均匀捣压15次。接着装第二层胶砂,装至高出截锥圆模约20mm,同样用小刀在相互垂直两个方向划5次,再用捣棒自边缘至中心均匀捣压10次。捣压力量应恰好足以使胶砂充满截锥圆模。捣压深度,首层捣至胶砂高度的二分至一,第二层捣至不超过已捣实的底层表面。捣棒捣压顺序按GB/ T2419-2005《水泥胶砂流动度测定方法》中6.3条的规定。
●捣压完毕,取下模套,将小刀倾斜,从中间向边缘分两次以近水平的角度抹去高出截锥圆模的胶砂,并擦去落在桌面上的胶砂。将截锥圆模垂直向上轻轻提起移去。立即按计数器的“启动”按钮,开动跳桌,完成一个周期25次跳动。
●跳动完毕,用300mm量程的卡尺测量胶砂底面互相垂直的两个方向扩展直径,计算平均值,取整数,用mm单位表示。该平均值即为水泥胶砂流动度。
●从胶砂加水开始到直径测量结束,试验应在6min内完成。
水泥胶砂流动度测定仪安装调试:
仪器必须可靠接地。
仪器用膨胀螺栓固定在基座上。仪器基座由混凝土浇筑而成(或砖混基础),底面尺寸约为400mm×400mm,高约690mm。在基座和仪器机架之间宜填垫圈(见图八.基础安装图),可通过调整垫圈高度调节桌面水平。仪器安装后,其桌面沿彼此成直角的两个直径方向测量时均应成水平。跳桌安装好后,采用流动度标准样(JBW01-1-1)进行检定,测得的流动度值如与给定的标样流动度值相差在规定范围内, 则该跳桌的安装及使用性能合格。
水泥胶砂流动度测定仪使用说明:
试样的制作与填装方法按GB2419-2005和GB17671-1999的有关规定,也可参照本说明书附录。
●使用前,请用检规检查落距。
●将插头接入计数器后对应孔内,将计数器接通电源。
●如跳桌在24小时内未被使用,先空跳一个周期25次。
水泥胶砂流动度测定仪概述:
该仪器用于2005年发布的新标准GB/T2419-2005《水泥胶砂流动度测定方法》的流动度试验,是该标准用仪器。
水泥胶砂流动度测定仪维护与保养:
●使用完毕后,应擦净仪器,清除仪器周围残留胶砂,用轻油稍稍润滑推杆、桌面和凸轮表面。长期不用,仪器应防尘保护,控制器放置在包装盒内。
●如仪器不计数,请检查接近开关是否松动、与凸轮间隙是否为1mm~2mm,如有偏离或松动,请调整间隙后紧固。
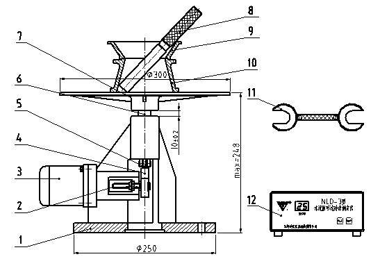
结构简图:

1. 机架 2. 接近开关 3. 电动机 4. 凸轮 5. 轴承 6. 推杆 7. 圆盘桌面 8. 捣棒 9. 模套 10. 截锥圆模 11. 检规 12. 控制器
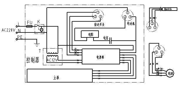
电气原理图:

基础安装图:

技术参数:
振动部分总重量:4.35 kg±0.15kg
振动落距:10mm±0.2mm
振动频率:1Hz
振动次数: 25次
桌面参数:
材料:铸钢,工作面镀硬铬
直径:φ300mm+1mm

雷氏沸煮箱注意事项:
■初次使用人员,必须在熟练人员指导下进行操作,熟练掌握后方可进行独立操作。
■实验时使用要布局合理,摆放整齐,便于操作,观察及记录等。
■使用时,要认真阅读技术说明书,熟悉技术指标、工作性能、使用方法、注意事项,严格遵照仪器使用说明书的规定步骤进行操作。
操作规程:
■根据用户要求试饼法和雷氏法同时使用,以对比水泥安定试验结果,特将篦板高度降低,为此请用户使用篦板时(包括只做雷氏夹法)务必置于试饼架之上。
■沸煮箱内充水180mm(以内箱体底部起算)将经过养护的试饼或雷氏夹由玻璃板上取下来平放在试饼架或者雷氏夹两指针朝上,试模横放于篦板上。
■接通电气控制箱电源,启动“自动”开关,沸煮箱内的水于30分钟左右后沸腾,一组3kW电热器自动停止工作,指示灯灭。再煮3h沸煮箱内另一组1kW电热器自动停止工作,指示灯灭。此时数字显示为210 min,电气控制箱内蜂鸣器发出声响,表示工作结束。煮毕将水由电热水咀放出,打开箱盖待箱体冷却至室温,取出试件进行检测。
■如沸煮箱内充水温度低于20℃时,可先将电气控制箱上手动自动切换开关放在手动位置、升温恒温开关放在升温位置。将水升温至20℃左右,将手动、自动开关切换到自动位置即可自动运行。
■沸煮箱内必须用洁净淡水,本设备久用后,箱内可能累积水垢,用户可酌情定期清洗。
参数:
■管状加热器功率:共两组(1kW和3kW)。
■包装尺寸:82×40×53cm。
■毛重/净重:22/35kg。
■电压功率:220V/4KW。
■高沸煮温度:100℃ 。
■沸煮有效容积:31L 。
■升温时间:(20℃升至100℃) 30±5min 。
■横沸时间:3h±5min 。
电气原理图:

结构:
主要由箱盖1、内箱体2、箱篦3、保温层4、管状加热器5(两组)、管接头6、铜热水咀7、水封槽8、罩壳9、电气控制箱10等构成。

简介:
该沸煮箱是上海魅宇仪器设备有限公司研发制造的按《水泥标准稠度用水量、凝结时间,安全性检验方法》规定使用的配套设备,行业标准JC/T955-2005,能自动控制箱体内水升温至沸腾和保持沸腾的时间,以检定水泥净浆体积的安定性(即雷氏法和试饼法),仪器对升温保温均能自动控制,也可人工控制,是水泥生产、施工、科研、教学单位设备之一。
使用:
■试饼法和雷氏法试件的制作
①试饼成型:将制成的净浆取出一部分分成两等分,使之成球形,放在预先准备好的玻璃板上(100mm×100mm),轻轻振动玻璃板并用湿布擦过的小刀由边缘向中间抹动,做成直径70~80mm、中心厚约10mm、边缘渐薄、表面光滑的试饼,放入养护箱内养护至24±2h。
②雷氏夹试件的制备方法:将预先准备好的雷氏夹放在已擦油的玻璃板上(质量约70~80g)并立即将已制好的标准稠度净浆装满试模,装模时一只手轻轻抚持试模,另一只手用宽约10mm的小刀插捣15次左右,然后抹平,盖上稍涂油的玻璃板,接着立即将试模移至养护箱内养护至24±2h。
■根据用户要求试饼法和雷氏法同时使用,以对比水泥安定试验结果,特将篦板高度降低,为此请用户使用篦板时(包括只做雷氏夹法)务必置于试饼架之上。
■沸煮箱内充水180mm(以内箱体底部起算)将经过养护的试饼或雷氏夹由玻璃板上取下来平放在试饼架或者雷氏夹两指针朝上,试模横放于篦板上。
■接通电气控制箱电源,启动“自动”开关,沸煮箱内的水于30分钟左右后沸腾,一组3kW电热器自动停止工作,指示灯灭。再煮3h沸煮箱内另一组1kW电热器自动停止工作,指示灯灭。此时数字显示为210min,电气控制箱内蜂鸣器发出声响,表示工作结束。煮毕将水由电热水咀放出,打开箱盖待箱体冷却至室温,取出试件进行检测。
■如沸煮箱内充水温度低于20℃时,可先将电气控制箱上手动自动切换开关放在手动位置、升温恒温开关放在升温位置。将水升温至20℃左右,将手动、自动开关切换到自动位置即可自动运行。
■沸煮箱内必须用洁净淡水,本设备久用后,箱内可能累积水垢,用户可酌情定期清洗。
■本设备供电电压为交流220V,加热器两组各为3kW和1kW,加热器加热前必须预添水为180mm高度以防加热器过热烧坏。加热完毕,首先切断电源,然后排放箱内之水,为了保证加热器的效率,加热器表面应经常洗刷去除积垢。
■箱体外壳必须可靠接地,以保安全。
■沸煮前,水封槽内必须盛满水,以保证作试验沸煮时起水封作用。
■本设备搬移时,切忌在水封槽柜处(附图一的序号8)用力。
■电气控制箱与沸煮箱连接用P20-3Q航空插座,须认准1、2、3接线编号,编号1为1kW加热器,编号2为零线,编号3为3kW加热器。各为(1kW和3kW)。
本文地址: https://www.xsyiq.com/46320.html
网站内容如侵犯了您的权益,请联系我们删除。